loader

Shopping cart

ПГБ, ГРПБ-07-2У1

ПГБ, ГРПБ-07-2У1

440 000 руб.

(0/0)
Category: 
Article number:  CN843

Payment methods

Description

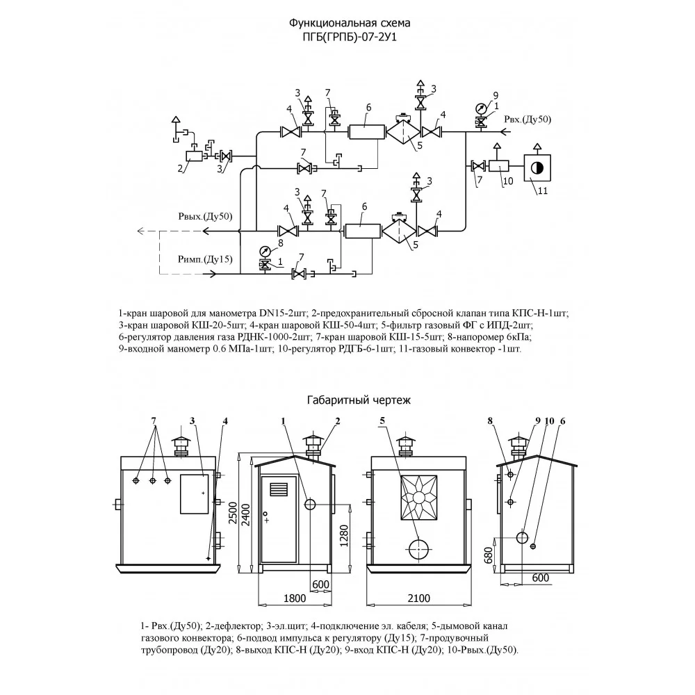
Пункт газорегуляторный блочный ПГБ(ГРПБ)-07-2У1 — это комплекс технологического оборудования и устройств, смонтированного в транспортабельном боксекаркасно-модульного типа.Пункт газорегуляторный блочный ПГБ(ГРПБ)-07-2У1 с регуляторами РДНК-1000 предназначен для понижения входного давления газа в диапазоне от 0,05 до 0,6 МПа до выходного в диапазоне 2-5 кПа., и удержания его на заданном уровне вне зависимости от колебания входного давления и величины расхода газа.Спецификация ПГБ(ГРПБ)-07-2У1 1-кран шаровой для манометра DN15-2шт; 2-предохранительный сбросной клапан типа КПС-Н-1шт; 3-кран шаровой КШ-20-5шт; 4-кран шаровой КШ-50-4шт; 5-фильтр газовый ФГ с ИПД-2шт; 6-регулятор давления газа РДНК-1000-2шт; 7-кран шаровой КШ-15-5шт; 8-напоромер 6 кПа; 9-входной манометр 0.6 МПа-1шт; 10-регулятор РДГБ-6-1шт; 11-газовый конвектор-1шт.
The product has been added to the cart!